| Prev | Next |
Connectivity Rule Examples
In an ArcGIS Geometric Network diagram, you can use one or other of the two Connectivity Rule relationships - Edge-Junction or Edge-Edge. These examples illustrate the use of each type.
Edge-Junction Connectivity Rule

- The Connectivity-Rule (Edge-Junction) connector is a UML binary Association connector
- The connection includes one edge element («Point», or «Subtype» with «Point» as parent) and one junction element («Polyline», or «Subtype» with «Polyline» as parent)
- Cardinality can be set from the source and target 'Multiplicity' fields on the connector 'Properties' dialog
- You can set the 'Source Role' or 'Target Role' fields to 'Default' on the connector 'Properties' dialog
- All the elements within this Edge-Junction rule must be held in the «GeometricNetwork» Package
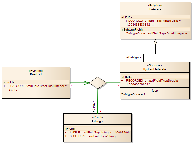
Edge-Edge Connectivity Rule

- The Connectivity-Rule (Edge-Edge) connector is a UML N-ary Association connector
- The connection should include two edge elements («Polyline», or «Subtype» with «Polyline» as parent) and any number of junction elements («Point», or «Subtype» with «Point» as parent)
- It is recommended that you use a Direct Association connector, drawn from one of the edge elements to the N-ary element, to indicate the 'from' Class - in the above diagram, Road_cl is the edge element that is set as the 'from' Class; for the rest of connection, you can use Association connectors to connect the edge or junction element and the N-ary element, drawn either from the edge or junction elements to the N-ary element, or from the N-ary element to the edge or junction elements
- Cardinality can be set from the source or target element 'Multiplicity' fields on the connector 'Properties' dialog; you only need to set the multiplicity of one end of the connector - if both ends are set, only the multiplicity of the target end is used
- You must mark one of the Junction-N-ary connections as Default, using the 'Source Role' or 'Target Role' field on the connector 'Properties' dialog
- All the elements within this Edge-Edge rule must be held in the «GeometricNetwork» Package
Learn more